十大娱乐老平台

旋转接头

首页 - 产品展示

十大娱乐老平台

MXB型 双通路(内管旋转式)

型号:MXB
外管:螺纹或法兰
特征:平面式密封设计; 多弹簧设计; 弹簧外置平衡设计; 自支撑式设计; 标准碳石墨密封设计; 平衡式非金属组合摩擦设计或平衡式非金属摩擦副设计; 高精度金属轴承支撑; 单通路或双通路设计; 同心度高; 低扭矩; 适用高转速; 分体式设计; 便于维护。

技术参数:
适用介质 水、油
最高温度 ≤120℃(水)、≤300℃(油)
最高压力 ≤1.0MPa
最高转速

15A-80A ≤ 3000rpm



产品咨询 返回列表

销售服务热线:

0595-8686 1188

十大娱乐老平台 


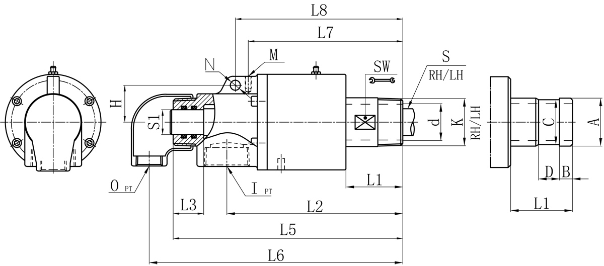
Model K I O S1 d L1 L2 L3 L5 L6 L7 L8 M N H SW 法兰式外管尺寸对照表
A B C D
20A R3/4" Rc3/4" Rc1/2" 12 17 42 132 27 170 184 121 / M6 / / 26 26 11 24 16
25A R1" Rc3/4" Rc1/2" 16 21 42 138 29 180 195 124 / M6 / / 32 34 12 32 18
32A R1-1/4" Rc1-1/4" Rc1/2" 20 30 50 160 34 213 227 141 / M8 / / 41 40 13 38 20
40A R1-1/2" Rc1-1/2" Rc3/4" 25 36 57 176 37 233 252 155 168 M6 10 37 46 47.8 13 45 20
50A R2" Rc1-1/2" Rc1" 32 46 70 196 34 263 287 175 189 M8 10 44 57 60 16 57 24

如属规格品外,本公司可配合要求制作。
规格尺寸如有修改,恕不另行通知。

Copyright ©十大娱乐老平台 版权所有 闽ICP备05026600号 中机标准化研究院 网站建设:科伟网络